从日常生活用电灯泡的制造,到宇航模拟舱的实验,所有真空工程中的应用设备。都是通过真空系统实现的。不同的真空应用设备,所用的真空系统是不完全一样的,但其基本组成是类似的。图1给出了一套典型高真空系统简图。从图中可以看出,一套较完善的真空系统,应该由下列元件组成。

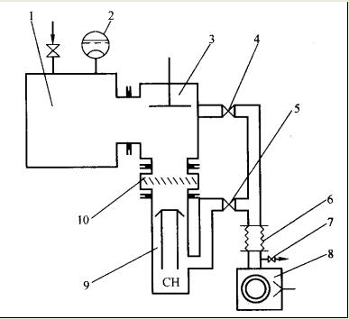
图1 高真空抽气系统简图
1-被抽容器;2-真空测量规管;3-主阀;4-预真空管道阀.5-前级管道阀.
6-软连接管道;7-放气阀;8-前级泵; 9-主泵(油扩散泵);10-水冷障板
①被抽容器 在具体真空应用设备上统称为真空室,没有真空室则不能组成真空系统,只能称为真空机组。
②抽气设备 各种类型真空泵.
③测量装置 各种类型真空测量仪器。
④其他元件 真空管道、阀门、捕集器、法兰、接头、波纹管、贮气罐、除尘器、继电器等。
根据不同的工艺需要,采用不同的上述各种真空元件.组成具体实用的真空系统.